Champs 168R1 Series Active Clamp Forward Solutions LT3753

168R1

 

168R1 Series LT3753 Based ACF Catalog

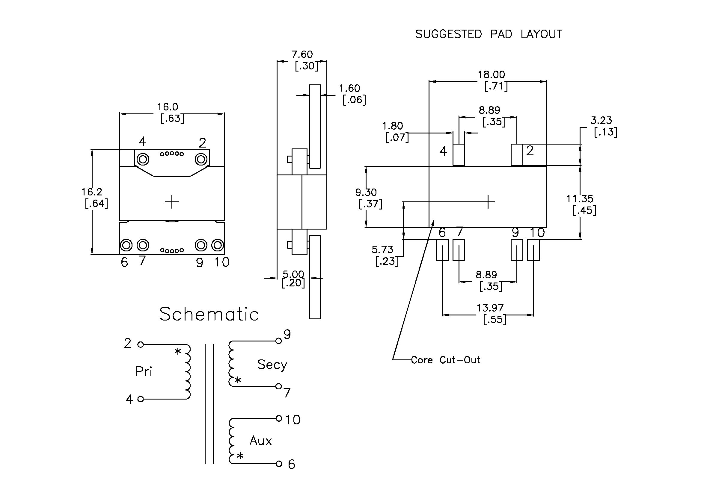
  • Footprint: 16 x 16.2 x 7.6mm Height!!
  • Low Profile: 5.0mm Height with Pad-to-Pad Mounting
  • Proven in actual DC-DC converter using LT3753 IC.
  • Optimized for Opto Isolated Active Clamp Forward & Synchronous FET Secondary Winding Drive
  • Typical Efficiency 94%
  • Aggressive Interleave planar construction -- lowest achievable Leakage Inductance.
  • Multilayer PCB optimization for lowest AC resistance & Proximity Loss Effect.
  • Wide variety of PNs, Designs and Turns Ratios in stock. If not listed, Contact Us.
  • Integer Turns 1 thru 16 Available [Contact Us if Not Shown in Table].
  • Surface Mount, Thru-Hole, Pad-to-Pad, Embedded Planar Windings as Options

1. This subset of Champs’ 168R1 series is earmarked to function in Opto Isolated Active Clamp Forward circuits as described by the LT3753 IC from Analog Devices.

2.  Direct Drive through Secondary winding ideal for Vin range 2:1

3. Wider Vin Range with LT8311 type Secondary Controller is also facilitated with same PN.

4. Integer Turns available from 1T to 16T. Can be used as Primary or Secondary.

LT3753 Product Page & DC2324A Ref Design:

https://www.analog.com/en/design-center/evaluation-hardware-and-software/evaluation-boards-kits/dc2324a-b.html#eb-overview

https://www.analog.com/en/products/lt3753.html

1. Input Voltage Range 36-72.

Champs PN

Vin (Min)

Vin (Max)

Vout

Iout (Adc)

Pout (Watts)

Freq (KHz)

Volt-uSec [Rated]

Output Inductor PN

168R1-1403-S02

36

72

3.3

12.0

40

200

130

PQL2050-3R3-22-TH

168R1-1204-S02

36

72

5.0

8.0

40

200

110

PQL2050-7R8-9-TH

168R1-1208-S02

36

72

12.0

3.5

42

240

110

PQI2050-30R-TH-10m

168R1-1014-S02

36

72

24.0

1.75

42

300

90

PQI2050-100-6-LTC

2. Input Voltage Range 18-36.

Champs PN

Vin (Min)

Vin (Max)

Vout

Iout (Adc)

Pout (Watts)

Freq (KHz)

Volt-uSec [Rated]

Output Inductor PN

168R1-0803-S02-40R

18

36

3.3

12.0

40

240

70

PQL2050-3R3-22-TH

168R1-0804-S02-40R

18

36

5.0

8.0

40

240

70

PQL2050-6R8-11-TH

168R1-0808-S02-60R

18

36

12.0

3.0

36

250

70

PQI2050-30R-TH-10m

168R1-0614-S02

18

36

24.0

1.5

36

300

55

PQI2050-100-6-LTC

3. Input Voltage Range 9-18.

Champs PN

Vin (Min)

Vin (Max)

Vout

Iout (Adc)

Pout (Watts)

Freq (KHz)

Volt-uSec [Rated]

Output Inductor PN

168R1-0503-S02

9

18

3.3

11.0

33

240

46

PQL2050-3R3-22-TH

168R1-0404-S02

9

18

5.0

8.0

40

240

36

PQL2050-6R8-11-TH

168R1-0408-S02

9

18

12.0

3.0

36

250

36

PQI2050-30R-TH-10m

168R1-0312-S02

9

18

24.0

1.5

36

300

36

PQI2050-100-6-LTC

SR_Direct_Drive

168R1 Series LT3753 Schematic -- SR Drive via Secondary Winding

168R1_Secy_Aux
Mechanical Design Drawing 168R1 Surface Mount Secondary Aux
Pad
Mechanical Design Drawing 20R1 Pad-to-Pad
PQL2050
Mechanical Design Drawing PQL2050-TH Output Inductor